ปัญหาของกระบวนการ
Hot
potassium carbonate ที่ใช้กำจัด
CO2
และ
H2S
ในแก๊สที่เล่าไปเมื่อวันจันทร์ที่ผ่านมานั้นได้แก่
๑.
ถ้าปริมาณ
CO2
ในแก๊สมีไม่มากพอ
จะไม่สามารถทำการกำจัด
bisulfide
(HS-) ในสารละลายได้
๒.
ในบางกรณีนั้นไม่มีความจำเป็นที่ต้องกำจัดแก๊ส
CO2
ออก
ทำเพียงแค่กำจัดแก๊ส H2S
ก็เพียงพอ
กระบวนการ hot
potassium carbonate ไม่สามารถเลือกจับเฉพาะ
H2S
เป็นหลักได้
(เช่นแก๊สที่ส่งไปเป็นเชื้อเพลิงเผาไหม้
ซึ่งคิดราคาแก๊สตามค่าความร้อนของแก๊ส
แต่มีการกำหนดปริมาณกำมะถันสูงสุดที่ยอมรับได้ในแก๊ส
แก๊ส CNG
ที่นำมาใช้เป็นเชื้อเพลิงยานพาหนะในบ้านเรา
ข้อกำหนดก็ยอมให้มี CO2
ได้สูงถึง
18%)
รูปที่
๒ ปฏิกิริยาการสังเคราะห์เอทานอลเอมีน
ด้วยเหตุนี้
เพื่อตอบโจทย์ดังกล่าว
จึงได้มีการพัฒนากระบวนการเอมีนขึ้นมา
โดยหลักการพื้นฐานแล้วกระบวนการ
hot
potassium carbonate และ
amine
process นั้นต่างก็เหมือนกัน
(คือดูดซับ
CO2
และ
H2S
ที่อุณหภูมิต่ำความดันสูง
และต้มไล่ CO2
และ
H2S
ออกที่อุณหภูมิสูงความดันต่ำ)
แตกต่างกันตรงที่สารที่ใช้จับแก๊สกรด
โดยกระบวนการเอมีนใช้เบสอินทรย์เป็นตัวจับแก๊สกรด
แอมโมเนีย
(ammonia
- NH3) มีฤทธิ์เป็นเบส
ละลายน้ำได้ดี แต่มันมีจุดเดือดต่ำ
ถ้าแทนที่อะตอม H
บางอะตอมด้วยหมู่อัลคิลเช่นเมทิล
(-CH3)
จะทำให้จุดเดือดของอัลคิลเอมีนเพิ่มสูงขึ้น
และยังมีความเป็นเบสที่แรงขึ้นด้วย
(เพราะหมู่อัลคิลจ่ายอิเล็กตรอนให้กับอะตอม
N
ที่แสดงฤทธิ์เป็นเบสลิวอิส)
สารประกอบอัลคิลเอมีนเช่นเมทิลเอมีนเตรียมได้จากปฏิกิริยาระหว่างแอมโมเนียกับเมทานอล
(รูปที่
๑)
แต่หมู่อัลคิลนั้นเป็นโครงสร้างที่ไม่มีขั้ว
ดังนั้นความสามารถในการละลายน้ำของอัลคิลเอมีนจะลดลง
(พออะตอม
H
หายไปเพราะถูกแทนที่ด้วยหมู่อัลคิล
ความสามารถในการสร้างพันธะไฮโดรเจนก็หายไปด้วย)
การแก้ปัญหาทำได้ด้วยการใช้หมู่อัลคานอล
(หมู่
alkanol
คือหมู่อัลคิลที่มีหมู่
-OH
เกาะ)
แทนที่อะตอม
H
ของอะตอม
N
สารประกอบที่ได้เรียกว่าอัลคานอลเอมีน
(alkanolamine)
ตัวอย่างของสารเหล่านี้ได้แก่เอทานอลเอมีนที่เตรียมได้จากปฏิกิริยาระหว่างแอมโมเนียกับเอทิลีนออกไซด์
(รูปที่
๒)
ในกรณีนี้ความเป็นเบสลิวอิสของอะตอม
N
ยังคงอยู่
แต่สารดังกล่าวจะละลายน้ำได้ดีขึ้นเนื่องจากมีหมู่
-OH
ซึ่งเป็นส่วนโครงสร้างมีขั้ว
อัลคานอลเอมีนที่นิยมกันเห็นจะได้แก่
โมโนเอทานอลเอมีน (monoethanolamine
หรือที่ย่อว่า
MEA)
ไดเอทานอลเอมีน
(dithanolamine
หรือที่ย่อว่า
DEA)
เมทิลไดเอทานอลเอมีน
(methyldiethanolamine
หรือที่ย่อว่า
MDEA)
และไดไกลคอลเอมี
(diglycolamine
หรือที่ย่อว่า
DGA
ที่มีสูตรโมเลกุล
H2N-CH2CH2-O-CH2CH2-OH)
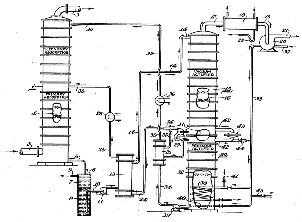
รูปที่
๓ แผนผังระบบกำจัด CO2
และ
H2S
ด้วยกระบวนการเอมีน
(จากสิทฺธิบัตร
US
2,318,422 ปีค.ศ.
๑๙๔๐)
ในกระบวนการเอมีนนั้น
ปฏิกิริยาที่เกิดค่อนข้างซับซ้อนแต่พอจะสรุปได้ง่าย
ๆ ดังตัวอย่างเช่น
ในกรณีของ
H2S 2RNH2
+ H2S <----->
(RNH2)2·H2S
----->
หรือ 2RNH2
+ H2S <----->----->
(RNH3+)2·S2-
ในกรณีของ
CO2 2RNH2
+ CO2 + H2O <----->----->
(RNH2)2·H2CO3
หรือ 2RNH2
+ CO2 + H2O <----->----->
(RNH3+)2·CO32-
ข้อเสียของกระบวนการเอมีนคือสารประกอบเหล่านี้เป็นสารที่ระเหยออกจากสารละลายได้
(เกลือ
K2CO3
มันไม่ระเหยออกจากสารละลาย)
และยังสามารถสลายตัวได้
โมโนเอทานอลเอมีน (monoethanolamine
หรือที่ย่อว่า
MEA)
เป็นตัวหนึ่งที่จับทั้ง
CO2
และ
H2S
ได้ดี
แต่จะเกิดปัญหาถ้าแก๊สนั้นมีคาร์บอนิลซัลไฟด์
(carbonyl
sulfide - COS) หรือคาร์บอนไดซัลไฟด์
(carbondisulfide
- CS2) หรือ
mercaptan
ผสมอยู่
(และยังมีปัญหาในกรณีที่แก๊สที่ทำการบำบัดนั้นมี
SO2
หรือ
SO3
ร่วมด้วย)
เพราะโมโนเอทานอลเอมีนสามารถทำปฏิกิริยา
electrophilic
substitution กับสารเหล่านี้
กลายเป็นสารประกอบที่เสถียรและไม่สามารถฟื้นคืนสภาพได้
เช่นในกรณีที่สารตั้งต้นเป็นโมโนอัลคานอลเอมีนปฏิกิริยาที่เกิดแสดงไว้ในรูปที่
๔
รูปที่
๔ ปฏิกิริยาระหว่างโมโนเอทานอลเอมีนกับ
COS,
CS2 และ
H2C=C=O
(ketene) (จากเอกสาร
๔)
ในกรณีที่แก๊สที่ต้องการบำบัดนั้นมี
COS
และ
CS2
ปนอยู่
การใช้ไดอัลคานอลเอมีนเช่น
diethanolamine
(DEA) หรือเอมีนที่อะตอม
N
ไม่มีอะตอม
H
เกาะอยู่โดยตรง
จะมีความเหมาะสมมากกว่า
อีกปัญหาที่ต้องคำนึงของกระบวนการนี้คือการกัดกร่อนโลหะที่ใช้ทำอุปกรณ์
ไอออนเหล็กที่ละลายออกจากผิวโลหะจะจับตัวกับไอออนซัลไฟด์
(S2-)
กลายเป็นตะกอนสะสมแขวนลอยอยู่ในระบบได้
จำให้จำเป็นต้องมีการติดตั้งตัวกรอง
(strainer)
เพื่อกรองเอาตะกอน
FeS
ออกจากระบบ
เอกสารประกอบการเขียน
๑.
สิทธิบัตรประเทศสหรัฐอเมริกาเลขที่
US
2,318,422 ปีค.ศ.
๑๙๔๐
๒.
John M. Campbell, "Gas conditioning and processing vol. 2",
5th edition, June 1981.
๓.
John Polasek และ
Jerry
A. Bullin, "Selecting Amines for Sweetening Units",
Proceedings GPA Regional Meeting, Sept. 1994. "Process
Considerations in Selecting Amine" Tulsa, OK: Gas Processors
Association, 1994.
๔.
M. A. Scheiman, "A review of monoethanolamine chemistry",
U.S. Naval Research Laboratory, June, 1, 1962.




ไม่มีความคิดเห็น:
แสดงความคิดเห็น